Линия производства известково-аммиачной селитры (100 000-500 000 т/год)
Полный комплекс производства известково-аммиачной селитры
- Производственная мощность: 100 000-500 000 т/год
- Качество продукции: соответствует стандарту HG/T 3790-2016 для известково-аммиачной селитры для сельскохозяйственных нужд
Два основных метода производства известково-аммиачной селитры:
- Из побочного продукта при производстве нитрофосфатов;
- При смешивании аммиачной селитры и карбоната кальция.
- Из побочного продукта
- При смешивании
- Характеристики сырья
Фосфатный минерал обрабатывается азотной кислотой для получения нитрофосфатов. Полученный раствор затем охлаждается, и в процессе кристаллизации образуется нитрат кальция тетрагидрат. Кристаллы вступают в реакцию с углекислым газом в преобразователе, где происходят процессы аммонизации и карбонизации.
Полученная суспензия аммиачной селитры и кальциевого карбоната подвергается испарению, концентрации, грануляции, сушке, охлаждению, просеиванию, покрытию и упаковке. В результате получается известково-аммиачная селитра с содержанием азота около 21% по массе.
Процесс смешивания аммиачной селитры и карбоната кальция состоит из следующих этапов: испарение жидкого аммиака, нейтрализация, очистка с помощью пара, испарение и концентрация, механическое смешивание, грануляция, сушка, охлаждение, просеивание, покрытие и упаковка.
Основные химические реакции:CaCO3+2HNO3=Ca(NO3)2+CO2+H2O+Q
HNO₃+NH₃=NH₄NO₃+Q
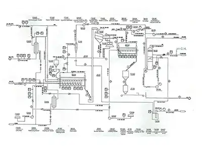
- Сосуд для газообразного аммиака
- Реактор нейтрализации
- Промывная башня очистки газа
- Первичный бак мгновенного испарения реактора
- Первичный испаритель аммиачной селитры
- Сепаратор первичного испарения
- Конденсатор первичного испарения
- Финальный испаритель аммиачной селитры
- Охладитель технологического конденсата
- Бак мгновенного испарения реактора нейтрализации
- Резервуар для аммиачной селитры
- Резервуар для конденсата испарения
- Резервуар для расплава аммиачной селитры
- Скруббер финального испарения
- Резервуар для циркуляционной промывочной жидкости
- Насос для раствора аммиачной селитры
- Вентилятор финального испарения
- Вытяжной вентилятор
- Воздухонагреватель финального испарения
- Башня очистки отходящих газов
- Смесительный бак
- Мешалка смесительного бака
- Гранулятор с двумя валами
- Вертикальный охладитель
- Шламовый насос
- Вибросито
- Машина для нанесения покрытия
- Циклонный сепаратор
- Физическое состояние: жидкое
- Давление: 9-14 бар (A)
- Температура: 22-35°C
- Содержание аммиака: ≥99.5% масс.
- Содержание масла: ≤10 ppm (мас.)
- Содержание воды: ≤0.5% масс.
- Концентрация: 65-68% масс.
- Содержание NOx (в виде NO₂): ≤100 ppm
- Давление: ≥8 бар (A)
- Температура: 30°C
- Хлориды (Cl⁻): ≤1 ppm
- SiO₂: ≤1 ppm
- CaCO₃: ≥90% масс.
- CaO: ≥50% масс.
- Размер частиц: 25-150 мкм
Компания Delandi разрабатывает и производит оборудование для индустрии удобрений. Мы фокусируемся на проектировании процессов, производстве оборудования и повышении производственных показателей. Наша команда опытных профессионалов с глубокими техническими знаниями и компетенциями всегда готова к новым проектам!
